Image
  1. Home
  2. Hvac R
  3. 建物診断用サーモグラフィ

建物診断用サーモグラフィ

より信頼性が高く、説得力のある建物診断を実現します。

予防保全用赤外線サーマルカメラ

住宅の問題を見える化し、住宅診断を効率化するサーモグラフィ。

建物は世界の総エネルギーのほぼ3分の1を消費しており、隠れた雨漏りや熱橋、断熱材の隙間はすべてエネルギー損失の原因となっています。エネルギーコストが上昇し、持続可能性が優先される中、正確な建物診断と専門的なエネルギーアドバイスはこれまで以上に重要になっています。

テストーの赤外線サーモグラフィは、隠れたエネルギー損失を特定し、調査結果を確実に確認し、明確で専門的なレポートを作成するのに役立ちます。その結果、より迅速なワークフロー、よりスマートな提案、そして顧客から信頼される結果を得ることができます。

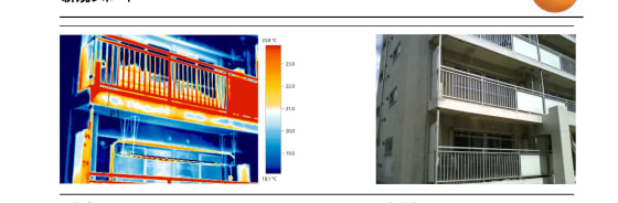
断熱

断熱性と気密性

  • ヒートブリッジ

  • 施工ミス

  • 空気の浸入と流出

水害とカビのリスク

水害とカビのリスク

  • 水の浸入

  • 屋根からの雨漏り

  • 湿気の上昇

リーク

漏水

  • 迅速で非破壊的な漏水検知

  • 床暖房のチェック

ラジエーターの性能

ラジエーターの性能

  • 温度分布を見る

  • 詰まりやエアポケットを素早く検出

建物検査のおすすめ

testo 883-2は、建築検査官やエネルギーコンサルタントのニーズに合わせた赤外線サーモグラフィを開発しました。広角レンズは建物の概要をすばやく把握でき、交換可能な望遠レンズは屋根など遠くの対象物を高解像度で撮影できます。無料のIRSoftソフトウェアと組み合わせることで、検査結果はすぐに専門的なレポートに変換されます。

Image

超解像技術により、4倍の熱ディテールを持つ高画質を実現

超解像技術により、4倍の熱ディテールを持つ高画質を実現

マニュアルフォーカス&ワイドアングルレンズ

より効率的でプロフェッショナルなレポートを作成するための強力なソフトウェアです。

湿度モードでカビのリスクを検知

サーモグラフィー・アプリでより良い顧客アドバイスを

温度目盛りを自動的に最適化するスケール・アシスト機能

お客様の声

「レポートは本当に専門的に構成されているので、簡単に顧客を納得させることができます」

クノ・シュラッター(建築エネルギー・コンサルタント)

·

パソコン用ソフト「testo IRSoft」を使用

@harry_hvac_irl

お客様の声

「この機器は建築家として真の付加価値を提供してくれます。建設現場でtesto 883赤外線サーモグラフィをもう一組の目として使うことができ、私や私のチームは非常に助かっています」

「この機器は建築家として本当に付加価値があります。

ケヴィン・ネチェルプット(建築家)

·

イオンアーキテクト常務取締役

@harry_hvac_irl

作業を容易にする数多くの機能:

分析ソフトウェア testo IRSoft

  • 豊富で詳細な分析オプション

  • レポートウィザードと

  • レポートのテンプレート

  • ライセンスフリーのダウンロード

  • 専門的なドキュメント

実践ガイド

建物診断における効率的なサーモグラフィ

住宅の問題を見える化し、住宅診断を効率化するサーモグラフィ。

建築業界におけるサーモグラフィ
計算機

サーモグラフィ

FOV計算機

サーモグラフィカメラの適切な選定にはFOV(撮影距離における視野)が重要です。気になる機種が撮影条件に適するか簡単に調べるツールをご用意しています。

サーモグラフィ FOV計算機

1ピクセルあたりの最小検知寸法

正確な測定に必要な対象物のサイズ

視野のサイズ

高さ

測定対象までのサーモカメラの距離

その他のアプリケーション

Image

施設管理

詳細

Image

太陽光発電システム

詳細

Image

HVAC/R

詳細